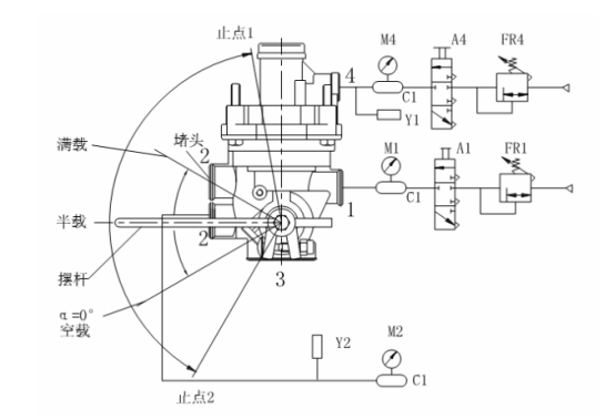
A1、A4——控制閥
C1——1L貯氣筒
FR1、FR4——微調閥
M1、M2、M4——壓力表
Y1、Y2——壓力傳感器
將圖中被測樣品進氣口的 1L 貯氣筒更換為 40L 貯氣筒。打開控制閥 A1,從被測樣品進氣口充氣至 PE+50 0 。在被測樣品擺桿分別置于空載、半載及滿載位置情況下,打開控制閥 A4,操縱微調閥FR4,使控制口輸入氣壓從零緩慢上升至 PE+50 0 ,然后再緩慢下降至零,同時記錄出氣口輸出氣壓隨控制口輸入氣壓變化的關系曲線。若采用非連續(xù)記錄方法, 當出氣口輸出氣壓小于 140kPa 時,控制口輸入氣壓的測量間隔應不大于 1.5kPa,當出氣口輸出氣壓大于 140kPa 時,控制口輸入氣壓的測量
間隔應不大于 10kPa。
打開控制閥 A1、A4,從被測樣品進氣口、控制口充氣至 PE+50 0 。驅動操縱裝置使被測樣品擺桿從止點 2 緩慢轉動至止點 1,同時記錄出氣口輸出氣壓隨擺桿角位移變化的關系曲線。若采用非連續(xù)記錄方法, 擺桿角位移的測量間隔應不大于 2°。?
標簽:試驗,檢測

|